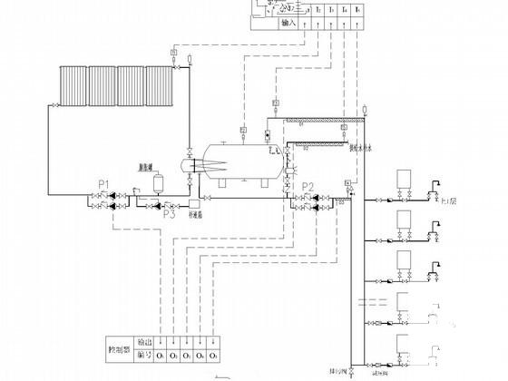
高层住宅楼太阳能热水工程给排水CAD施工图纸(15层)
- 发布时间:2022-10-18
- 评论次数:0
- 浏览次数:0
- 文件大小:6.95 MB
- 收藏次数:0
-
文件名称:
附件-995860855785788598975.rar
相关下载
- 高层住宅楼太阳能热水系统工程给排水CAD施工图纸
- 高层住宅楼太阳能热水工程给排水CAD施工图纸(15层)
- 高层酒店给排水消防CAD施工图纸(太阳能热水系统)
- 高层小区给排水CAD施工图纸(太阳能热水系统)
- 高层住宅太阳能热水系统工程给排水CAD施工图纸
- 11层住宅楼给排水施工图纸(太阳能热水系统)
- 19层住宅楼给排水CAD施工图纸(太阳能热水)
- 18层普通住宅楼群给排水图纸(太阳能热水雨水收集)
- 17层住宅楼给排水消防设计(太阳能热水)
- 超高层商住建筑给排水CAD施工图纸(34层太阳能热水)(自动喷淋系统)
- 高层居住小区给排水CAD施工方案图纸(太阳能热水系统)
- 4.7万平高层建筑给排水CAD施工图纸(住宅商业办公太阳能热水)
- 超高层商住建筑给排水CAD施工大样图(34层太阳能热水)
- 6层住宅楼给排水CAD施工图纸(太阳能热水系统)
- 华润20层住宅楼给排水设计CAD施工图纸(太阳能热水系统)
- 6层住宅楼给排水设计CAD施工图纸(太阳能热水系统)
- 商住小区建筑给排水施工图纸(太阳能热水系统)
- 13层酒店建筑给排水CAD施工图纸(太阳能热水)
- 7层宿舍楼给排水CAD施工图纸(太阳能热水)
- 12层中学教学楼给排水CAD施工图纸(太阳能热水)
全部评论
评论网友评论仅友表达个人看法,并不表明本站同意其观点,不得发布违反法律法规的内容!
