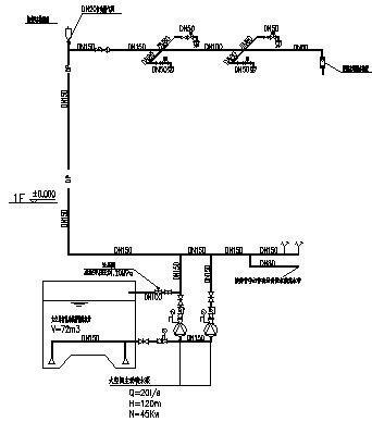
12086.1m平米3层体育馆给排水CAD施工图纸(消防炮系统)
- 发布时间:2022-10-18
- 评论次数:0
- 浏览次数:0
- 文件大小:3.42 MB
- 收藏次数:0
-
文件名称:
附件-995860898985608856075.rar
相关下载
- 3层体育馆给排水CAD施工图纸(消防炮系统)
- 4层体育馆给排水CAD施工图纸(消防炮系统、虹吸雨水系统)
- 4层体育馆给排水CAD施工方案图纸(消防炮系统、虹吸雨水系统)
- 55层商业大楼广场消防炮灭火系统CAD施工图纸(283,648平米)
- 23层产品加工中心给排水消防CAD施工图纸(消防炮)(自喷系统原理图)
- 3481平米两层中学体育馆给排水施工图纸
- 综合型科技研发中心大楼给排水图纸(消防炮泡沫灭火)
- 秸秆仓库的消防炮系统设计cad图纸和设计说明
- 体育馆给排水施工图纸平面图及系统图
- 体育馆弱电系统
- 3层耐火一级厂房给排水消防CAD施工图纸(消防炮)
- 全民健身中心及体育馆给排水初设图纸(动力配电系统)
- 消防炮塔架结构节点构造CAD详图纸
- 体育馆给排水施工图纸
- 体育馆给排水CAD施工方案图纸
- 2600平米4层小学给排水施工cad图纸和消火栓系统图
- 1998平米露天屋顶体育馆强电施工图纸
- 6010平米2层大学体育馆强弱电施工图纸
- 2897平米3层大学体育馆水电施工图纸
- 7729平米3层体育馆地源热泵空调设计施工图纸
全部评论
评论网友评论仅友表达个人看法,并不表明本站同意其观点,不得发布违反法律法规的内容!
