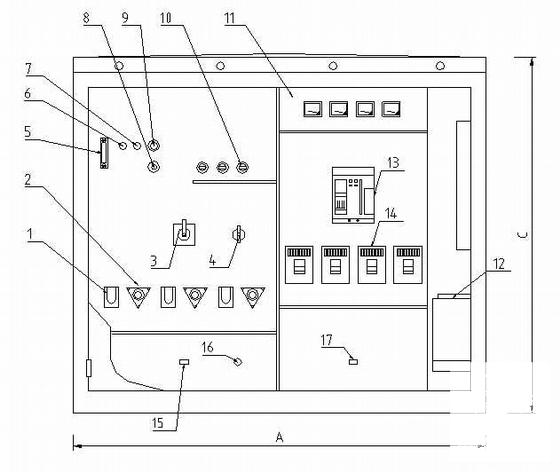
配网工程箱变电气CAD图纸
- 发布时间:2022-10-10
- 评论次数:0
- 浏览次数:0
- 文件大小:0.49 MB
- 收藏次数:0
- 
								文件名称: 附件-995857589787678560886.rar 附件-995857589787678560886.rar
								相关下载
							
						- 箱变基础及接地网安装CAD图纸
- 箱变基础及接地网安装CAD图纸
- 箱变GGD电气CAD图纸
- 美式箱变系统
- 配网工程变压器安装图纸.dwg
- 地区箱变基础图纸.
- 250kVA配变安装工程cad
- 10KV配网工程开关站电气CAD图纸
- 配变台架及综合配电箱安装CAD图纸
- 欧式箱变原理设计CAD图纸
- 箱变基础大样CAD图纸
- 主变端子箱CAD详图纸
- 箱变底架焊接CAD图纸
- 箱变风机照明原理CAD图纸
- 美式箱变接线原理CAD图纸
- 箱变路灯控制原理CAD图纸
- 移动基站10kV线路架设及配变安装工程示意CAD图纸
- 250kVA配变安装工程施工图纸
- 630kVA箱变安装工程施工图纸cad
- 工程10KV箱变布置及CAD基础施工图纸
全部评论
						
							评论网友评论仅友表达个人看法,并不表明本站同意其观点,不得发布违反法律法规的内容!
						
						
 
	              	 
	              	 
	              	