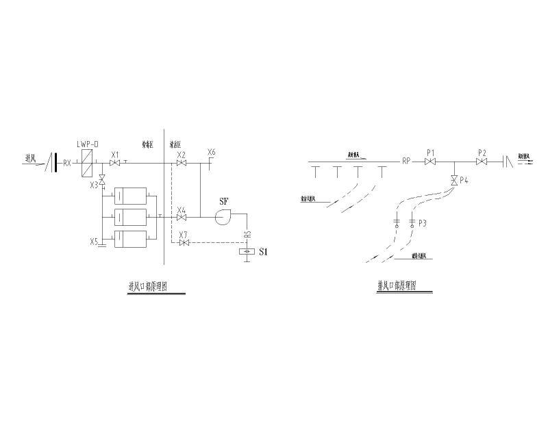
海地下车库人防通风设计施工图纸
- 发布时间:2021-12-10
- 评论次数:0
- 浏览次数:0
- 文件大小:0.31 MB
- 收藏次数:0
- 
								文件名称: 附件-996095976095589977.dwg 附件-996095976095589977.dwg
								地下车库设计施工下载
							
						- 地下车库人防通风系统设计施工图纸
- 地下车库通风人防排烟系统设计施工图纸
- 6级人防地下车库通风设计施工图纸
- 地下车库人防通风排烟系统设计CAD施工图纸
- 地下车库人防通风排烟系统设计施工大样图
- 109895平米会所地下车库人防通风系统设计施工大样图
- 会所地下车库人防通风系统设计施工大样图
- 1500平米下车库人防通风系统设计图纸
- 下室B通风设计CAD图纸
- 人防车库结构CAD施工图纸
- 人防车库结构CAD施工图纸
- 下室人防工程电气CAD施工图纸
- 地下车库人防设计结构CAD施工图纸
- 下车库暖通人防设计CAD施工图纸
- 5850平米2层地下车库人防通风排烟系统设计施工图纸
- 下室人防结构CAD详图(12页图纸)
- 车库人防节点构造详图纸cad
- 海地下室车道节点构造详图纸cad
- 人防车库入口坡道节点构造详细设计CAD图纸
- 人防地下车库消防设计图纸.dwg
全部评论
						
							评论网友评论仅友表达个人看法,并不表明本站同意其观点,不得发布违反法律法规的内容!
						
						
 
	              	 
	              	 
	              	