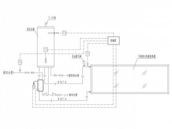
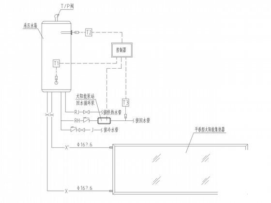
空中花园别墅太阳能热水系统给排水CAD施工图纸(分体承压集热闭式循环二次换热)
- 发布时间:2022-10-28
- 评论次数:0
- 浏览次数:0
- 文件大小:2.13 MB
- 收藏次数:0
- 
								文件名称: 附件-995860998586957770588.rar 附件-995860998586957770588.rar
								相关下载
							
						- 15层医院给排水消防CAD施工图纸(气体导管系统太阳能集热系统)
- 6层教学楼给排水CAD施工图纸(太阳能集热系统)
- 锅炉房换热间施工CAD图纸
- 大厦换热制冷站设计施工图纸.dwg
- 5层太阳能集中集热分户储热工程给排水CAD施工图纸
- 集热器安装CAD详图纸
- 集热器安装详细设计CAD图纸(循环水泵)
- 太阳能集热器安装大样图纸
- 太阳能集热器安装大样CAD图纸
- 学校篮球馆钢结构屋顶网架结构CAD施工图纸(太阳能集热系统)
- 换热站基础采暖供暖系统设计CAD施工图纸(全面换热).dwg
- 热回收式新风系统布局CAD图纸
- 大酒店直热式空气源热泵热水改造设计cad施工图纸
- 太阳能集中集热分户储热工程给排水CAD施工图纸(5层住宅楼)(屋顶平面图)
- 地源热泵空调系统热泵站房与换热系统设计施工大样图
- 全热回收水源热泵中央空调及热水系统图纸.dwg
- 深井水源热泵机房设计,经过梯级换热供小区_CAD
- 工程给排水竣工CAD图纸(热熔连接)
- 商场水源热空调系统会套图纸.dwg
- KB0系列热磁消防型二次CAD图纸
全部评论
						
							评论网友评论仅友表达个人看法,并不表明本站同意其观点,不得发布违反法律法规的内容!
						
						
 
	              	 
	              	 
	              	