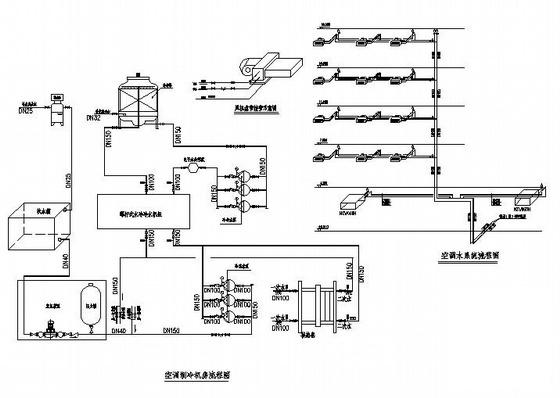
4900平米5层办公楼中央空调设计施工图纸
- 发布时间:2021-11-23
- 评论次数:0
- 浏览次数:0
- 文件大小:0.91 MB
- 收藏次数:0
- 
								文件名称: 附件-995858886897685555905.rar 附件-995858886897685555905.rar
								办公楼中央空调设计下载
							
						- 办公楼中央空调系统设计CAD图纸
- 办公楼中央空调设计CAD图纸
- 办公楼中央空调设计CAD图纸
- 办公楼中央空调设计图纸.dwg
- 办公楼中央空调施工全套图纸
- 办公楼多联机中央空调全套图纸
- 科技办公楼中央空调CAD图纸
- 1232平米4层办公楼中央空调系统设计施工图纸
- 办公楼直燃中央空调设计图纸
- 7层办公楼中央空调施工图纸设计
- 高层办公楼中央空调通风设计施工大样图
- 23层商业办公楼中央空调系统设计施工图纸
- 4层办公楼中央空调系统设计施工图纸
- 办公楼VRV舒适性中央空调系统设计CAD施工图纸
- 23层办公楼多联机设计图纸(中央空调系统)
- 23层商业办公楼中央空调系统设计CAD施工图纸
- 小型医院办公楼中央空调系统竣工图纸(设计施工说明)
- 6层办公楼多联机中央空调设计CAD图纸
- 4层大空间办公楼中央空调系统设计CAD图纸
- 3层公路局办公楼中央空调设计CAD图纸
全部评论
						
							评论网友评论仅友表达个人看法,并不表明本站同意其观点,不得发布违反法律法规的内容!
						
						
 
	              	 
	              	 
	              	