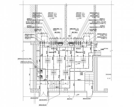
4层博物馆给排水CAD施工图纸
- 发布时间:2023-01-08
- 评论次数:0
- 浏览次数:0
- 文件大小:4.12 MB
- 收藏次数:0
- 
								文件名称: 附件-995860759778588500775.rar 附件-995860759778588500775.rar
								相关下载
							
						- 遗址博物馆给排水图纸
- 3层博物馆给排水CAD图纸
- 遗址博物馆给排水设计CAD图纸.dwg
- 博物馆给排水改造大样图
- 9800平米3层博物馆给排水施工图纸
- 2层著名博物馆给排水消防CAD施工图纸
- 4层博物馆给排水CAD施工图纸(消火栓系统图)
- 3层博物馆给排水CAD施工图纸
- 博物馆给排水CAD施工方案图纸(自动喷水灭火系统)
- 2层博物馆给排水CAD施工图纸
- 2层博物馆给排水CAD施工图纸.dwg
- 29921平米4层博物馆给排水施工大样图
- 2层著名博物馆给排水消防CAD施工大样图
- 3层博物馆给排水全套CAD施工大样图
- 4层博物馆给排水CAD施工大样图
- 3层博物馆给排水CAD施工大样图
- 西湖博物馆
- 博物馆新馆
- 博物馆强电施工图纸
- 博物馆强电施工图纸.
全部评论
						
							评论网友评论仅友表达个人看法,并不表明本站同意其观点,不得发布违反法律法规的内容!
						
						
 
	              	 
	              	 
	              	 
	              	