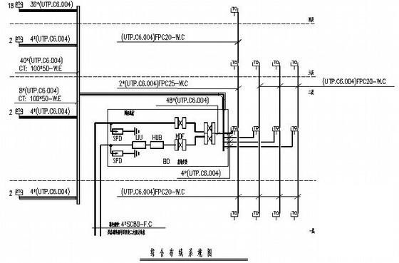
2600.713层小学建筑电气CAD施工图纸(教学楼、办公楼、综合楼)(火灾报警系统)
- 发布时间:2022-11-13
- 评论次数:0
- 浏览次数:0
- 文件大小:4.99 MB
- 收藏次数:0
-
文件名称:
附件-995856695869898789807.zip
相关下载
- 小学综合楼电气CAD施工图纸(二级负荷)(火灾自动报警系统)
- 4层小学电气火灾自动报警平面图及系统图
- 5层教学楼电气设计CAD施工图纸(火灾报警系统)
- 5层教学楼电气CAD施工图纸(火灾报警系统)
- 消防站综合楼电气CAD施工图纸(火灾自动报警系统)
- 档案馆26层综合楼电气CAD施工图纸(火灾报警系统)
- 酒店9层综合楼电气CAD施工图纸(火灾自动报警系统)
- 5层综合楼电气CAD施工图纸(火灾自动报警系统)
- 18层综合楼电气CAD施工图纸(火灾自动报警系统)
- 5层综合楼电气CAD施工图纸(火灾自动报警系统)
- 5层中学综合楼电气CAD施工图纸(火灾自动报警系统)
- 档案馆26层综合楼电气CAD施工图纸(火灾报警系统)
- 6层商住综合楼电气CAD施工图纸(火灾自动报警系统)()
- 5层公司综合楼电气CAD施工图纸(火灾自动报警系统)
- 5层综合楼消防电气CAD施工图纸(火灾自动报警系统)
- 3层综合楼电气CAD施工图纸(火灾自动报警系统)()
- 办公楼火灾自动报警系统CAD图纸
- 办公楼漏电火灾报警系统CAD图纸
- 制药车间电气CAD施工图纸(火灾报警系统)
- 两层综合楼消防电气CAD图纸(火灾自动报警系统)
全部评论
评论网友评论仅友表达个人看法,并不表明本站同意其观点,不得发布违反法律法规的内容!
