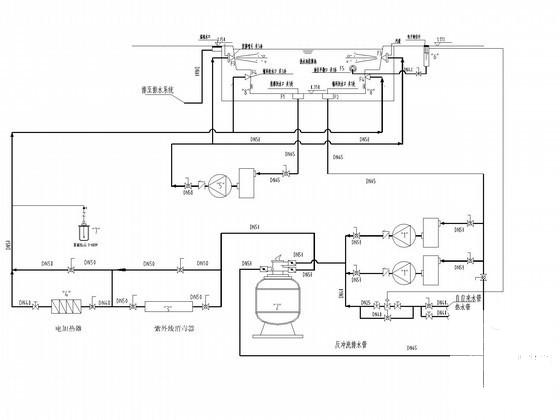
旅游度假酒店SPA设备供应及安装工程给排水CAD图纸(按摩池特色淋浴)
- 发布时间:2022-11-12
- 评论次数:0
- 浏览次数:0
- 文件大小:2.46 MB
- 收藏次数:0
-
文件名称:
附件-995860957756595780678.rar
相关下载
- 高级公馆游泳池及按摩池水处理工程(儿童池成人池)
- 别墅spa池给排水CAD图纸(原理图)
- 酒店室内游泳池、按摩池给排水设计CAD施工图纸
- 集团研发中心温泉水池设备供应安装工程CAD图纸
- 集团研发中心温泉水池设备供应安装工程cad图纸
- 按摩池流程图纸
- 游泳池及按摩池施工图纸
- 游泳池及按摩池施工CAD图纸
- 酒店空调管道及设备安装大样CAD图纸
- 邮政综合楼泳池及按摩池工程设计CAD图纸
- 酒店桑拿SPA楼给排水CAD施工图纸
- 游泳按摩池平面图纸
- 10层旅游度假酒店给排水CAD施工图纸
- 10层旅游度假酒店给排水CAD施工大样图
- 旅游度假小镇给排水施工图纸cad
- 沼气池工艺设备安装图纸
- 快捷酒店给排水CAD图纸(热水供应)
- 旅游度假中心建筑节能工程监理细则
- SPA温泉酒店H型CAD图纸
- 3层现代风格旅游酒店建筑施工cad图纸_度假酒店施工图
全部评论
评论网友评论仅友表达个人看法,并不表明本站同意其观点,不得发布违反法律法规的内容!
